1
概述
随着工业领域电气化程度的不断提升,越来越多的用电设备和工厂设施开始采用直流供电系统。为确保此类不接地(IT)直流配电系统的安全稳定运行,对其正负极对地绝缘状况进行实时监测显得尤为重要。AIM-D100系列直流绝缘监测仪专为此类场景设计,适用于10~1500V宽电压范围的直流系统,能够在线监测正负极对地绝缘电阻值。一旦检测到绝缘电阻低于预设阈值,该设备可及时发出预警或报警信号,有效提升系统运行的安全性与可靠性。
2
应用场所
产品可以应用在:发电厂、变电站的直流屏;电动汽车充电装置;UPS供电系统;光伏直流系统;储能系统;其它直流电网等直流系统。
3
产品选型


4
产品应用
4.1光伏直流系统
在光伏直流系统中,AIM-D100-TH直流绝缘监测装置电压适配(DC100~1000V),具体应用架构如下:

4.2直流屏配电箱系统
发电厂、变电站的直流屏配电箱是保障继电保护、断路器操作的关键设备,通常采用双回路设计,AIM-D100-TL(低压适配DC10~100V)为该场景的核心选型,应用方式如下:

4.3电动汽车直流充电装置
电动汽车直流充电装置(如充电桩、换电站)的直流侧电压高(通常300~1000V)、电流大,绝缘故障风险高,AIM-D100系列(TS/TSL型)的应用可有效规避安全隐患:

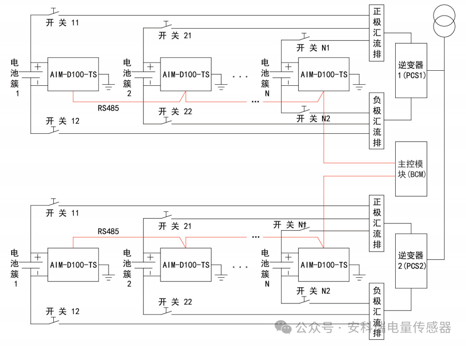
4.4大型储能系统
大型储能系统(如电站级储能、工商业储能)由多组电池簇、逆变器(PCS)及主控模块(BCM)组成,AIM-D100-TS型(导轨/壁挂兼容、三色报警灯)为该场景优选,应用架构如下:

5
总结
安科瑞AIM-D100系列直流绝缘监测仪作为直流系统的“安全哨兵",通过宽电压适配、多型号细分及实时监测、多级报警、通讯联动的丰富功能设计,覆盖了电力、新能源、交通、应急电源等关键领域的绝缘监测需求。